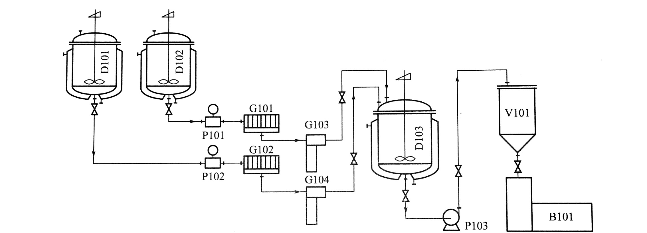
膏霜類化妝品的生產工藝具有通用性,通用性生產工藝見下圖。主要包括預熱、混合乳化、攪拌冷卻、靜止冷卻、包裝等過程。

編號 名稱 產品型號 ?D101 ?油相混合鍋 ZJR真空均質乳化機成套 ?D102 ?水相混合鍋 ZJR真空均質乳化機成套? ?D103 ?乳化鍋 ZJR真空均質乳化機成套? ?G103、G104 ?過濾器 ZJR真空均質乳化機成套? ?P103 ?輸送泵 ?V101 ?儲料罐 MF不銹鋼儲罐 ?B101 ?灌裝機 ?多種型號可選 ?
(1)原料加熱
將油相原料投入設有加熱夾套的不銹鋼加熱鍋D101內,邊混合邊加熱。
將水相原料投入設有加熱夾套的不銹鋼加熱鍋D102內,邊混合邊加熱,再將堿液加入水中并攪拌均勻。
(2)混合乳化
測量油脂加熱鍋油溫,并做好記錄,開啟底部放料閥,使升溫到規定溫度的油脂經過濾器流入乳化鍋D103。水相鍋的操作相同。
(3)攪拌冷卻
在乳化過程中,因加水時沖擊產生的氣泡,此時需使用真空功能,并待乳液冷卻至70~80℃時,氣泡基本消失,這時才能經行溫水循環冷卻。
(4)靜止冷卻
乳化鍋停止攪拌后,用潔凈壓縮空氣將鍋內成品壓出,經取樣檢驗合格后尚需靜置冷卻至30~40℃才可經行裝瓶。
(5)包裝
膏霜類化妝品一般是水包油型乳劑,且含水量在70%左右,所以水分很易揮發而發生干縮現象,所以包裝密封很重要,也是延長保質期的主要因素之一。意凱的多款灌裝設備均可達到此類要求。



